技术巡猎 比亚迪 车载供氧系统、车辆的控制方法和车辆---供氧的需求,被提出来已经有好几年了,很快我们就会在一些车上看到,比亚迪这只是个例子。聊一聊,这份专利主要是突破了“高原”的边界,把高原当成了一种可以被“管理”的整车工况,它想同时照顾两件非常现实的事---人尽量不要出现高反,以及发动机也不要出现高原性能衰减。
这个背景下,氧气需要被当成一项“整车资源”来做调度,这个系统观就是它的价值。
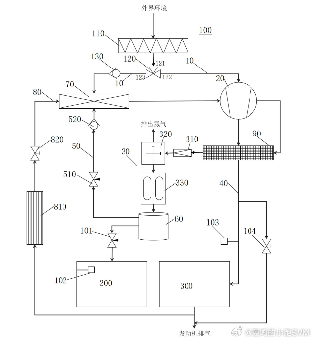
高原的问题,本质是氧分压往下掉了。对乘员来说,是血氧饱和度往下走会出现头疼、心慌、犯困;对带发动机的车来说,同样一脚油门,扭矩会被抽走一截。实际上很多方案只做一半,车里放个制氧机当保健品,或者发动机靠标定来做一些性能弥补。但比亚迪这套方案,有点“整车级供氧平台”的意思了---一套管路、两套用户目标、同一套执行机构,按需给车舱和发动机分配富氧。
它的结构不复杂,但组合很讲究:外界空气先经过空气处理装置(类似滤清),然后进一个三接口分流器。分流器能按需求打通两条路径:第一路径走向车舱供氧链路,第二路径走向发动机供氧链路。第二路径上还加了第二单向阀,防回流这类小细节,是典型量产思路。
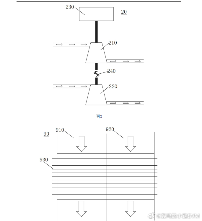
核心执行件是一个“增压器”,里面其实放了两台压气机:第一压气机服务发动机侧,第二压气机服务车舱制氧侧。两台压气机同轴布置,中间加动力切换机构---需要双供氧时,一台驱动件带两台一起转;只需要给发动机补氧时,只驱动第一压气机,车舱那套不会白白空转。这个点很关键,相当于是承认了功耗和NVH是要付代价的,所以先在结构上把“无用功”砍掉。
增压后是温度、压力管理。专利把第二冷却器做成双冷却流道:第一冷却流道接第一压气机出口(发动机侧),第二冷却流道接第二压气机出口(车舱侧),两股高压气在冷却段完全隔离,避免掺混。车舱侧在进入制氧件前还布了泄压阀,用来把压力调到制氧件舒服的窗口。这里用了分子筛式制氧件,一个很工程的数字:分子筛选适宜的工作压力一般在2-3 bar。氮气怎么处理呢?第一流路上有排气阀,用来排放氮气;富氧气进入储氧罐,再从储氧罐分两路输出---一路经第二调节阀进车舱,一路经第一调节阀进气体混合器,去给发动机“加料”。第三流路上还放了第一单向阀,继续防回流。
发动机侧更有意思:富氧并不是直接怼进进气歧管,而是先进气体混合器混一下。混合器的三个进口分别接:外界空气、来自储氧罐的富氧、以及EGR回来的废气再循环流路。EGR线上还配置了第一冷却器和第一控制阀。读到这里大概能感受到,它在给排放和燃烧温度留后手。甚至还考虑了到进气压力过高的风险,在发动机进气管路上提供旁通阀,把部分高温气体直接排到外界。
控制策略大概是这样的:车舱里放第一氧浓度传感器(F1),发动机进气邻近位置放第二氧浓度传感器(F2)。系统的工作围绕两组目标参数转:---车舱模式下,用户设定预设氧浓度F3,默认21%,设定范围20.5%-23.5%;---发动机模式下,用户设定预设补能度R,默认10%,范围1%-100%,它会影响发动机进气的目标氧浓度(专利里直接用到了21.5%+5%R这种关系式)。
在此基础上,场景被拆成了四个状态:都关闭、仅车舱、仅发动机、车舱+发动机同时开启。并且给了分段阈值(例如把20.5%-21.5%视作正常含氧范围,把19.5%-20.5%视作偏低区间),再据此去联动:分流器打通哪条路径、动力切换机构处于哪种工作状态、第一/第二调节阀开多大。更现实的是,它还写了“车机提醒用户开启车舱补氧功能”的交互逻辑。
落地层面,我觉得真正的难点不在“能不能制氧”,而在“敢不敢把复杂度背上车”。分子筛制氧对进气品质、湿度、油雾都比较敏感,空气处理装置只是第一道门槛;长期耐久、再生策略、堵塞诊断,都会变成售后体系的问题。车舱富氧上限23.5%也不是随便写的---富氧环境对材料和消防边界很苛刻,泄漏、过浓保护、降级策略都必须对齐。发动机这边,富氧叠加EGR,标定会更困难:动力回来了,NOx和热负荷却可能拉上去,补能度R”是比结构更考验体系的地方。
所以,不要把它当成高原的小玩具,这意义上是一套整车级的供氧与燃烧资源管理框架。



