技术巡猎 比亚迪 趁热我们继续说说快充和低温的事情吧!这个专利,说的是“车桩对接,体外循环”---以后超快充的热管理不必在车端了。
一种充电桩、车辆和充电热管理方法---很多人对快充的理解,还停留在“电压更高、电流更大、充得更快”这一步。可到了兆瓦闪充这个级别开始难受的往往不是线缆,也不只是电芯本身,而是“热量”。充电功率越大,单位时间里往电池里灌进去的能量越多,伴随而来的发热也越为猛烈。车上那套空调热管理系统,平时是够用的,但到了这种极限补能工况,能力就有点跟不上了。
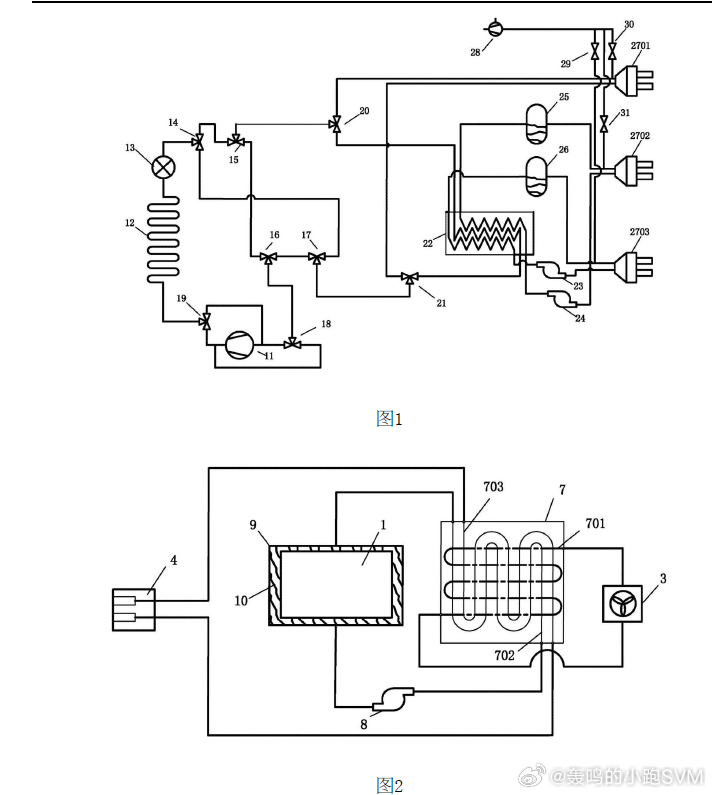
这篇专利有意思的地方,在于它看到了一个更底层、也更工程化的问题:车和桩连接起来之后,管路里可能会残留空气,接插过程中也可能混进去空气。这算啥呢?你可能会这么想,但实际上这玩意很讨厌。本来应该是一整条稳定流动的“冷量高速路”,中间混进了气泡和空腔,换热效率会掉下去了,泵和压缩机的工作状态也会变差,事实上影响安全性和稳定性。
专利的第一步,不是急着制冷=制热,而是先“抽气”。车桩连接后,先运行抽气装置,把连接系统管路中的空气抽走,等真空泵压力低到预设阈值以下,再启动桩端的制冷模式或制热模式。你家里空调安装要抽真空,逻辑其实是类似的,只不过这里的场景从家用制冷,升级成了车桩一体化的大功率充电热管理。
它的系统设计也不是只押一种路线。桩端这边,专利给了三种输出能力:直冷、液冷、油冷。对应地,桩端也有冷媒回路、液冷回路、油冷回路。这个意思很明确---它想做一个更通用的平台。以后不管你的车是冷板液冷、浸没式冷却,还是直冷直热,只要架构能对上,就有机会用上外部冷热源。
专利里有一种做法,是外部冷热源先经过车端换热装置,再把冷量或者热量“递”给车里的电池系统。这个思路里,外面的工质和车里的工质各走各的,互不打架,像隔着一堵墙传热。还有一种做法是在充电工况下,通过三通阀切换,让外部冷热源工质直接流经电池包。前者是“隔着换热器帮忙”,后者则是“直接上手处理”。两种方式都提到了,说明它考虑的不只是一个原理样机而已,而是不同整车路线下的兼容空间。
直冷直热型车辆的路径也很清楚。平时不充电时,还是车载空调系统负责给动力电池制冷或制热;一旦到了充电场景,通过三通阀切换,外部冷热源就能接进来,直接给冷板供冷或供热。这个变化的本质是什么?本质是把“充电时最极限的热管理负担”,从车上挪了一部分到桩上。这样做的好处是啥呢?车不用为了极端快充,长期背着一整套更重、更贵、更占空间的冗余热管理能力。专利自己也把这一点写出来了---通过在桩端增加抽气装置和外部冷热源能力,可以解决空气混入带来的性能和安全问题,同时不增加车端重量和成本。
浸没冷却这条路线更值得多看一眼。专利里提到的是,浸没工质可以是氟化液或者冷却油;在部分方案里,桩端的冷量会先在换热装置处传给油冷回路,再由油泵把冷却油送进电池包密封结构,直接和电池接触换热。这个逻辑不是拿冰袋贴在外面降温,而是让“冷的液体”真正流到电芯周围去带走热量。热阻更短,传热更直接,对高热流密度场景更友好。
这篇专利真正让我觉得有判断力的地方,在于它的注意力不只是放在“大功率”这几个字上。方向上,它其实是在把热管理从“单车问题”,往“车桩协同问题”进行推进。未来高倍率补能真要继续往上走,这种能力大概率会越来越重要。


